OSPF Discovery

OSPF links are found in the ospfNbrTable (defined in the OSPF-MIB module) and persisted in the ospfLink table.

The relevant MIBs for creating an OSPF topology are those in the OSPF-MIB and OSPF-TRAP-MIB modules. They define the relevant objects used to find OSPF links—​specifically, the router ID.

In OSPF, the router ID has the same format as an IP address, but identifies the router independently of its IP address. All interfaces are identified by their IP addresses.

You can find generic information about the OSPF link discovery process in the OSPF Information box on any device’s Node Detail page.

OSPF Topology Updater

The OSPF Topology Updater consolidates OSPF data and provides the OSPF OnmsTopology. Only full bidirectional connections between two OSPF-supported devices become edges in the topology. For example, Node A and node B are connected by an edge if, and only if, there is an OSPF link in Node A to Node B, and vice versa.

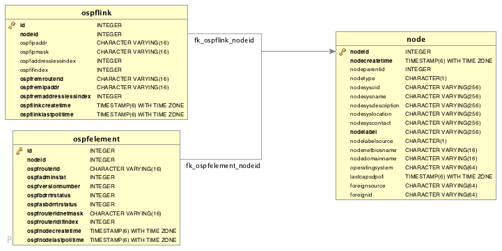
Information gathered from supported OIDs is stored in the following database tables:

Network diagram depicting database tables that are used in OSPF discovery
Figure 1. Database tables related to OSPF discovery

Supported OIDs

Supported OIDs from the OSPF-MIB module
Name Description OID

ospfRouterId

32-bit integer uniquely identifying the router in the autonomous system. By convention, to ensure uniqueness, this should default to the value of one of the router’s IP interface addresses.
This object is persistent and, when written, the entity should save the change to non-volatile storage.

.1.3.6.1.2.1.14.1.1.0

ospfAdminStat

Administrative status of OSPF in the router. The value enabled indicates that the OSPF process is active on at least one interface; disabled disables it on all interfaces.
This object is persistent and, when written, the entity should save the change to non-volatile storage.

.1.3.6.1.2.1.14.1.2.0

ospfVersionNumber

Current version number of the OSPF protocol (2).

.1.3.6.1.2.1.14.1.3.0

ospfAreaBdrRtrStatus

Flag that notes whether this router is an area border router.

.1.3.6.1.2.1.14.1.4.0

ospfAreaASBdrRtrStatus

Flag that notes whether this router is configured as an autonomous system border router.
This object is persistent and, when written, the entity should save the change to non-volatile storage.

.1.3.6.1.2.1.14.1.5.0

ospfIfIpAddress

IP address of this OSPF interface.

.1.3.6.1.2.1.14.7.1.1

ospfAddressLessIf

Takes the value 0 on interfaces with IP addresses, and the corresponding value of ifIndex for interfaces that have no IP addresses. This eases the instancing of addressed and addressless interfaces.

.1.3.6.1.2.1.14.7.1.2

ospfNbrIpAddr

IP address this neighbor uses in its IP source address. Note that on addressless links, this will not be 0.0.0.0, but the address of another of the neighbor’s interfaces.

.1.3.6.1.2.1.14.10.1.1

ospfNbrAddressLessIndex

Takes the value 0 on interfaces with IP addresses, and the corresponding value of ifIndex in the Internet Standard MIB for interfaces that have no IP addresses.
On row creation, this can be derived from the instance.

.1.3.6.1.2.1.14.10.1.2

ospfNbrRtrId

32-bit integer (represented as an IpAddress) that uniquely identifies the neighboring router in the autonomous system.

.1.3.6.1.2.1.14.10.1.3

Supported OIDs from the IP-MIB module
Name Description OID

ipAdEntIfIndex

Index value that uniquely identifies the interface to which this entry applies. The interface identified by a particular value of this index is the same interface as identified by the same value of ifIndex in the IF-MIB.

.1.3.6.1.2.1.4.20.1.2

ipAdEntNetMask

Subnet mask associated with the IPv4 address of this entry. The value of the mask is an IPv4 address with all the network bits set to 1 and all the host bits set to 0.

.1.3.6.1.2.1.4.20.1.3